某數據中心消防電氣安全綜合解決方案
楊興媚
江蘇安科瑞電器制造有限公司 江蘇江陰
【摘要】: 消防設備電源監控系統主要針對消防用電設備的電源進行實時的監控,通過檢測電壓、電流、開關狀態等有關參數,判斷消防設備的電源是否處于正常工作狀態的監控系統;一旦火災發生時,確保消防設備電源時刻處于正常狀態,保證消防設備可靠運行。產品主要適用于新建、擴建和改建的工業與民用建筑及一般工業建筑物中。
【關鍵詞】:消防設備電源;電壓/電流傳感器;數據中心;
0 前言
隨著社會的快速發展,現代大體量建筑、公眾集聚場所建筑和一類高層建筑越來越多,其消防控制中心控制著自動報警系統、自動噴灑系統、消防事故廣播系統、防排煙系統、氣體滅火系統、消火栓系統、應急照明系統等多個消防安全系統的操作,是建筑消防安全的關鍵,而消防控制室的火災報警系統以及相關的消防聯動設備能否正常工作,又取決于消防設備電源的工作狀態。因此,在火災情況下,如果消防設備電源不能可靠、穩定地工作,投入大量資金的消防設施可能形同虛設。近年來,因消防設備電源失控造成消防設備失靈,致使火災蔓延的事故也一直屢見不鮮。
1.項目介紹
某數據中心一個三層的改造項目,丙類的建筑,改造面積為12764.52m2;現場電箱比較少,現場設計的圖紙如下圖。
2.產品方案
需要設置電源監控的消防設備一般有:
1. 消火栓、自動噴水、水噴霧、消防水炮等消防水系統的消防水泵;
2. 泡沫滅火系統的消防水泵、泡沫液泵;
3. 氣體滅火系統、干粉滅火系統的現場控制器(或控制主機);
4. 防煙和排煙系統的風機;
5. 防火卷簾控制器;
6. 應急照明和疏散指示系統的控制箱(或現場控制主機、電源箱);
7. 消防電梯;
8. 各類外設消防電源以及各類需要現場供電的消防設施。
消防設備電源監控傳感器一般安裝在下述部位:
1. 建筑內為消防設備供電的主電源和消防電源的配電柜輸出端;
2. 消防電氣控制裝置(包括水泵控制器、風機控制器等)的雙路電源輸入端;
3. 設置在各防火分區內的消防設備電源裝置(給各消防設備供電的直流電源)的輸出端;
4. 為消防設備供電配電箱的輸出端;
5. 消防設備應急電源的輸入端;
6. 應急照明配電箱的輸入端;
7. 多路主電源供電的設備應監控其各主供電回路輸入端。
如上所示的項目設計圖紙可見,在此項目應用中,是對雙電源進線處的兩個回路以及出線回路進行電壓、電流監控。
2.1設計依據
首先講講消防設備電源監控系統設置的依據:
民用建筑電氣設計標準 GB 51348-2019
13.3.8 設有消防控制室的建筑物應設置消防電源監控系統,其設置應符合下列要求:
1 消防電源監控器應設置在消防控制室內,用于監控消防電源的工作狀態,故障時發出報警信號。
2 消防設備電源監控點宜設置在下列部位:
1)變電所消防設備主電源、備用電源專用母排或消防電源柜內母排;
2)為重要消防設備如消防控制室、消防泵、消防電梯、防排煙風機、非集中控制型應急照明、防火卷簾門等供電的雙電源切換開關的出線端;
3)無巡檢功能的EPS應急電源裝置的輸出端;
4)為無巡檢功能的消防聯動設備供電的直流24V電源的出線端。
2.2系統構成
消防設備電源監控系統一般是由上位機、消防設備電源監控主機、區域分機、電壓傳感器、電流傳感器、電壓/ 電流傳感器、通信及電源線路、應用軟件等組成,系統組網如下圖所示。
2.3產品選型
1)電壓傳感器、電壓電流傳感器
傳感器實時監測三相交流電壓/電流,具有過壓、欠壓、過流報警功能;提供兩路開關量輸入功能,可監測開關狀態;提供一路繼電器輸出,可連接報警控制回路;具有事件存儲功能,報警器能夠記錄報警發生的時間、類型、參數,根據報警記錄可以分析現場情況,為解除故障提供依據;采用現場二總線通訊技術,上位機管理軟件可以時刻監控現場的運行情況,及時發現報警信息;集成度高,網格化,智能化程度高,動作特性合理。
方案一:選用監測3路三相電壓的主模塊。
方案二:選用監測2路三相電壓的主模塊,配合監測1路三相電壓的從模塊。
方案一優點是節約成本,缺點是無法擴展;方案二優點是方便擴展,缺點是比方案一成本略高。為方便后期改造,綜合考慮,傳感器選擇主從模塊組合方式:
2)消防設備電源監控器(主機)

在[狀態界面]中,操作員可以直觀的看到所有傳感器的狀態,傳感器的狀態以顏色進行區分,綠色表示正常,橙色表示通訊中斷,紅色表示報警,灰色表示線路故障。用戶通過點擊傳感器的圖標來查詢該傳感器的信息,被點擊的傳感器圖標會以黑色線框包圍,此時該傳感器的信息在頁面底部以網格的形式顯示,主要內容包括:傳感器的ID、型號、所在的監控區域。
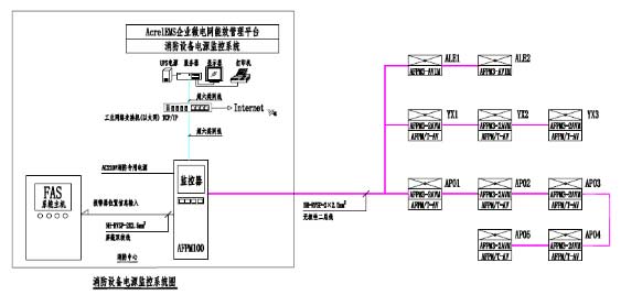
根據用戶的需求,還可以滿足與AcrelEMS企業微電網能效管理平臺或者火災自動報警系統進行數據交換及共享,整個系統設計方案如下圖:
2.4現場安裝
在本項目的設計中,按需選用了消防設備電源監控器(主機)、電壓傳感器、電壓/ 電流傳感器。采用二總線通訊方式,布線方便。
l 消防設備電源監控器安裝
主機專用于消防設備電源監控系統,獨立安裝在消防控制室,壁掛安裝,如圖所示。用膨脹螺釘將主機四個安裝腳固定。膨脹螺釘的安裝使用方法:
1. 確定膨脹螺釘安裝的具體位置,把膨脹螺釘打到墻面上的安裝孔一定距離后用錘子將膨脹釘打入孔中6~7mm,之后用扳手擰緊膨脹螺栓上的螺母,螺栓往外走,而外面的金屬套卻不動。于是螺栓底下的大頭就把金屬套漲開,使其漲滿整個孔。此時膨脹螺栓就抽不出來了;
2. 打好4個孔后,將監控系統對應掛于膨脹螺釘上,然后用配套的螺母固定,并使其牢固不可移動,此時便已經安裝好了,且手動不可拆卸。
l 傳感器安裝
傳感器采用標準35mm導軌安裝,由配電箱成套廠家安裝于被監測配電箱、柜內,配電箱成套廠考慮在箱、柜內適當位置固定傳感器。在設計中應明確提出要求,給出產品相應安裝尺寸,由配電箱成套廠考慮預留傳感器的位置,現場安裝如圖所示。
3. 結束語
電氣安全隱患的整治與防控是一個系統性的工程,消防設備電源監控系統在現代建筑物中的設計、安裝及使用,可顯著提高消防設備的可靠性、穩定性及備戰能力,讓消防設備做到“防消結合、預防為主”。我國對消防設備電源監控系統的使用會有一個巨大的發展,從而為在火災情況下消防設備的正常運行、人員的疏散和營救提供有力的技術保障。
參考文獻
[1].朱炯.消防設備電源監控系統設計簡析[J].建筑電氣.2015.(4).
[2].安科瑞企業微電網設計與應用手冊.2020.06版
[3].GB50116-2014 建筑設計防火規范[S].
[4].GB51348-2019 民用建筑電氣設計標準.
作者簡介:楊興媚,女,現任職于江蘇安科瑞電器制造有限公司,手機:18860995115,QQ:2881068602,郵箱:yangxingmei@email.acrel.cn




掃一掃添加微信